LED燈驅動電源是把電源供應轉換為特定的電壓電流以驅動LED發光的電壓轉換器,通常情況下:LED燈驅動電源的輸入包括高壓工頻交流(即市電)、低壓直流、高壓直流、低壓高頻交流(如電子變壓器的輸出)等。而LED燈驅動電源的輸出則大多數為可隨LED正向壓降值變化而改變電壓的恒定電流源。本文為大家介紹常用的LED驅動電源電路圖。
LED燈驅動電源電路圖一----電容降壓式電源
C1為降壓電容器(采用金屬化聚丙烯電容),R1為C1提供放電回路。電容C1為整個電路提供恒定的工作電流。電容C2為電解電容,其耐壓值取決于所串聯的LED的個數(約為其總電壓的1.5倍以上),它的主要作用是抑制通電瞬間引起的電壓突變,從而降低電壓沖擊對LED壽命的影響。R4為電容C2的泄流電阻,其阻值應隨著LED個數的增加適當增加。

需要注意的是,該電路必須根據負載的電流大小選取適當的電容,而不是依據負載的電壓和功率,通常降壓電容C1的容量C與負載電流IO的關系可近似認為:C=14.5IO,其中C的容量單位是uF,Io的單位是A。限流電容必須采用無極性電容,而且電容的耐壓值須在630V以上。
LED燈驅動電源電路圖二----傳統的低效率電路
下圖是傳統的低效率電路,電網電源通過降壓變壓器降壓;橋式整流濾波后,通過電阻限流來使3個LED穩定工作,這種電路的致命缺點是:電阻R的存在是必須的,R上的有功損耗直接影響了系統的效率,當R分壓較小時,R的壓降占總輸出電壓的40%,輸出電路在R上的有功損耗已經占40%,再加上變壓器損耗,系統效率小于50%。當電源電壓在±10%的范圍內變動時,流過LED的電流變化將≥25%,LED上的功率變化將達到30%。當R分壓較大時,在電源電壓在±10%的范圍內變動時,雖說能使輸出到LED的功率變化減少,但系統效率將更低。

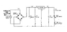
LED燈驅動電源電路圖三----采用電容作限流元件的LED燈驅動電路
下圖電路是直接采用電容作為限流元件,在此電路中,由于電容上的分壓幾乎達到了全部電源電壓,所以具有良好的限流特性,當電源電壓在±10%波動時,輸出電流也在≤±10%內波動,只要在設計中把LED 的額定值留有一定的裕量,就能保證在電源電壓波動時LED 仍處于良好的工作狀態。由于電容的介質損耗極小,所以電路的損耗很小,電阻R 的作用是在斷電時,保證電容上的電壓能及時放掉,其阻值可≥3MΩ,每組串聯的LED中,可加有一個IN4007二極管,當兩組串聯的LED有一個內部開路時,另一組有可能被反向電壓擊穿,如串入一個IN4007二極管,則可保護剩余的LED不損壞,當然IN4007的加入也使效率略有下降,(當輸出電流30mA時,IN4007上的功耗約0.02W)。

對于一體化小夜燈,可省略IN4007,此時這一驅動電路效率≥90%。用此驅動電路做成的LED小夜燈,效率高于采用氣體放電光源的小夜燈,并且使用壽命遠大于采用其它光源的小夜燈。此電路在30個LED串聯時還能穩定工作。但是此電路輸出的光具有一定的頻閃(在50Hz時有100Hz的頻閃),不適用于運動物的照明場合,并且使用時LED應做成不可觸及,否則將影響安全。
LED燈驅動電源電路圖四----線性IC電源

采用一個IC或多個IC來分配電壓,電子元器件種類少,功率因數、電源效率非常高,不需要電解電容,壽命長,成本低。缺點是輸出高壓非隔離,有頻閃,要求外殼做好防觸電隔離保護。市面上宣稱無(去)電解電容,超長壽命的,均是采用線性IC電源。IC驅電源具有高可靠性,高效率低成本優勢,是未來理想的LED驅動電源。
LED燈驅動電源電路圖五----開關恒流源
容-源-電-子-網-為你提供技術支持
本文地址:http://www.zskn.com.cn/led/15694601193254.shtml
本文標簽:
猜你感興趣:
液晶顯示驅動芯片VK1072B/C/D液晶驅動IC原廠/適用醫用
關鍵詞: 所屬欄目:開關電源電路圖
單路水位檢測芯片VK36W1D單鍵觸控感應芯片
產品特點:VK36W1D具有1個觸摸檢測通道,可用來檢測水從無到有和水從有到無的動作。該芯片具有較高的集成度,僅需極少的外部組件便可實現觸摸按鍵的檢測。 提供了1路開漏輸
關鍵詞: 所屬欄目:元器件知識
三種解決方案為LED照明散熱設計添磚加瓦
關鍵詞: 所屬欄目:led
LED照明燈具散熱,TIR導熱石墨片輕松解決
對于LED來說,散熱系統是必不可少的,所以一個好的導熱介質是決定LED照明好壞的關鍵之一!兆科提供導熱石墨片可使用在LED芯片的背面,另一面貼近散熱片或LED外殼,通過導熱石墨片的高熱傳導將熱量迅速傳導至LED外殼,通過空氣的流動達到導熱散熱效果。
關鍵詞: 所屬欄目:led
LED調光器是怎么調光的?
關鍵詞: 所屬欄目:開關電源電路圖
大功率LED燈散熱為什么離不開導熱硅脂?
為什么要涂覆一層導熱硅脂來提高LED燈具的散熱性能呢?因為LED燈具其主要的散熱方式是通過LED散熱器散熱出去的,而LED芯片所產生的熱量也是一樣,LED芯片首先會把熱量傳導到鋁基板上,再由鋁基板傳導至鋁散熱器上,不過鋁基板往往是通過螺釘的固定在鋁散熱器上的,用這種方法固定起到的結構往往在它們之間形成空氣隙,而空氣的熱阻是超大的,比其他熱阻都要大幾十倍,所以須涂上導熱硅脂來填充空隙以加大接觸面的面積,從而提高熱流通量,減小熱阻,改善LED燈具的整體散熱性能。
關鍵詞: 所屬欄目:led
VK1640電磁爐/冰箱LED 高壓驅動,數碼管LED顯示屏驅動
VK1640是一種數碼管或點陣LED驅動控制專用芯片,內部集成有數據鎖存器、LED 驅動等電路。SEG腳接LED陽極,GRID腳接LED陰極,可支持8SEGx16GRID的點陣LED顯示。適用于小型LED顯示屏驅動。采用SOP28的封裝形式。
關鍵詞: 所屬欄目:元器件知識
LED導熱雙面膠與其他導熱材料相比有哪些優勢呢?
導熱雙面膠是由有機硅材料添加導熱陶瓷粉體和一些玻璃纖維,通過特別工藝生產形成的一款擁有散熱功能的粘接材料。跟導熱石墨的質料昂貴、工藝復雜相比較,LED導熱雙面膠的性價比更高,所以在一般電子元件上就會被普遍使用。和一般的導熱絕緣片相比較,它具備更好的柔軟性還有粘接性,可以更好的貼緊兩界面。
關鍵詞: 所屬欄目:led
導熱雙面膠應用在LED面板燈的操作方法與步驟
導熱雙面膠具有優異的導熱性能、絕緣、兩面具有強粘性,應用于LED燈具上代替了用螺絲固定光源的方式。由于其相比用螺絲固定的方式更為便利,因此廣泛應用于LED面板燈上。
關鍵詞: 所屬欄目:led
LED調光電源和LED調光器有什么區別?
關鍵詞: 所屬欄目:開關電源電路圖
導熱界面材料在LED照明散熱體系的重要性
導熱硅膠片有助于LED燈具及照明制造商更迅速、準確地在形狀復雜的基材上涂布厚度可控的導熱有機硅化合物,同時確保優良的導熱性能、降低生產成本。
關鍵詞: 所屬欄目:led
LED全彩簡易控制器怎么接線?
LED全彩簡易控制器:又稱LED全彩迷你控制器,可以控制器LED全彩燈,變換不同的顯示效果。T1-1000MINI LED全彩控制器:對比普通按鍵式的控制器,增加了藍牙連接功能,可實現
關鍵詞: 所屬欄目:開關電源電路圖
LED調光電源和普通電源有什么區別?
關鍵詞: 所屬欄目:開關電源電路圖
大功率LED調光器如何使用?
關鍵詞: 所屬欄目:開關電源電路圖
LED調光電源怎么接線?
關鍵詞: 所屬欄目:開關電源電路圖
LED調光電源怎么接線?
關鍵詞: 所屬欄目:開關電源電路圖
LED燈條調光器怎么用?
LED燈條調光器是改變LED燈條中光源的光通量、調節照度水平的電器。可以調暗LED燈條的亮度,也可以調整LED燈條亮度不均。LED調光器目前市場上新型的LED燈條調光器為藍牙調光
關鍵詞: 所屬欄目:開關電源電路圖
LED節能燈散熱好幫手——導熱雙面膠
兆科電子導熱雙面膠完全符合LED節能燈散熱需求,在LED燈的PCB板與散熱鋁之間貼上導熱雙面膠,用力按即可,導熱效果比其它導熱材料效果顯著,更節約成本。
關鍵詞: 所屬欄目:led
怎么調節LED燈箱的亮度?
調節LED燈箱的亮度:1.燈箱亮度比較亮,需要進行調暗。2.多個燈箱亮度不均,需要調節到統一的亮度。無論是燈箱亮度調暗還是多個燈箱亮度調整統一,使用LED調光器就可以了,
關鍵詞: 所屬欄目:開關電源電路圖
LED調光器怎么接線?
LED調光器通過改變照明裝置中光源的光通量、調節照度水平,已到達整燈光不同的亮度的目的。目前市場上流行的調光器分為兩種:手動旋鈕式調光器和藍牙調光器。LED調光器手動
關鍵詞: 所屬欄目:開關電源電路圖